SMC地鐵箱體模壓成型液壓機工作原理說明
SMC地鐵箱體模壓成型、SMC箱體外殼熱壓成型、玻璃鋼配電箱成型等玻璃鋼復合材料箱體類產品成型機設備設備,多選用一定工作臺面、行程、開口的液壓機設備一次熱模壓工藝。山東威力重工會根據客戶工藝要求,設計生產不同噸位、結構的模壓機。那么SMC地鐵箱體模壓成型液壓機工作原理是怎樣的?一起了解下,采購定做SMC地鐵箱體模壓成型液壓機咨詢公司張經理18306370898(可加微信)
SMC地鐵箱體模壓成型液壓機原理采用的是帕斯卡定律,液壓泵給油箱中的液壓油一個流動的力,在換向閥的調控下,受力液壓油被輸送至油缸內,由于液壓油各個方向的力量是一樣的,油缸缸筒、活塞受到的力大小一致,缸筒不會移動,而活塞、活塞桿卻不是固定不動的,在液壓油的壓力下,朝著一個方向往返運動,同時帶動模具運行,完成各種原材料的壓制成型。
SMC地鐵箱體模壓成型液壓機的液壓泵和電機是液壓系統中的能量轉換裝置,液壓泵將驅動電機的機械能轉化為液壓系統中的壓力能,油缸將液壓油的壓力能轉化為機械能,是液壓系統中的執行裝置。液壓泵和電機為正排量式,利用密封容積的變化來吸油和增壓,大多數液壓泵和電機是可以相互裝換的,輸入壓力油,液壓泵會變成電機,可以輸出轉速和扭矩。

地鐵箱體模壓成型加工現場
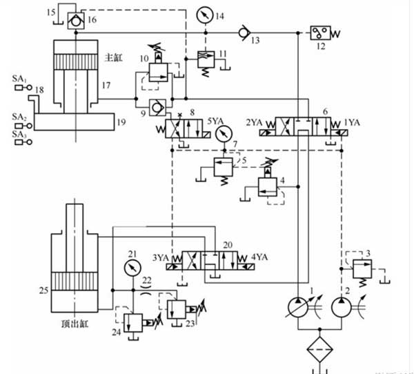
我們就以SMC地鐵箱體模壓成型液壓機原理為例,為大家介紹下:
其中:1、2為液壓泵;3、5為溢流閥;4、23、24為先導式溢流閥;6、20為換向閥;7、14、21為壓力表;8為電磁換向閥;9、13為單向閥;10為平衡閥;11為卸荷閥;12為繼電器;15為上油箱;16為充液閥;17為主油缸;25為頂出缸;22為節流閥;

滑塊下行:液壓泵→換向閥→單向閥→主缸上腔
滑塊上行:主缸下腔→平衡閥→換向閥→油箱
SMC玻璃鋼地鐵箱體通過加壓將預先鋪覆好SMC纖維織物的閉合模型中,在壓力作用下,充滿模腔,充分浸潤,然后在加熱加壓的條件下固化成型,脫模獲得所需產品。機器參數如臺面大小,開口,行程,速度等都可按照客戶的要求定制。 機器廣泛應用于汽車(保險杠、底護板、導流板頂棚等)、鐵路車輛(高鐵動車內飾)、建材/建筑(水泥擋板、埋地管材等)和電子/電氣領域(電表箱等)中的零、部件制品等熱固及熱塑性產品的成型工藝。山東威力重工按需定做生產,采購咨詢熱線18306370898(可加微信)
本文由:四柱液壓機廠家 搜集整理
SMC玻璃鋼地鐵箱體通過加壓將預先鋪覆好SMC纖維織物的閉合模型中,在壓力作用下,充滿模腔,充分浸潤,然后在加熱加壓的條件下固化成型,脫模獲得所需產品。機器參數如臺面大小,開口,行程,速度等都可按照客戶的要求定制。 機器廣泛應用于汽車(保險杠、底護板、導流板頂棚等)、鐵路車輛(高鐵動車內飾)、建材/建筑(水泥擋板、埋地管材等)和電子/電氣領域(電表箱等)中的零、部件制品等熱固及熱塑性產品的成型工藝。山東威力重工按需定做生產,采購咨詢熱線18306370898(可加微信)
本文由:四柱液壓機廠家 搜集整理
上一篇:上一篇:4臺玻璃鋼頭盔成型液壓機設備客戶使用現場案例
下一篇:下一篇:4000噸紫銅沖壓成型液壓機立柱裝配注意事項?







